Màng chống thấm gốc xi măng 1 thành phần: Vật liệu gắn kết tối ưu công trình xây dựng
06/06/2012Để xử lý chống thấm hiệu quả, nhiều doanh nghiệp, đơn vị đã nghiên cứu, sản xuất và đem ứng dụng trong xây dựng rất nhiều loại vật liệu chống thấm tối ưu, chính vì thế, mà vật liệu chống thấm trên thị trường hiện nay rất phong phú, đa dạng. Một số sơ đồ thủy lực đóng mở các cửa van của công trình thủy lợi, thủy điện
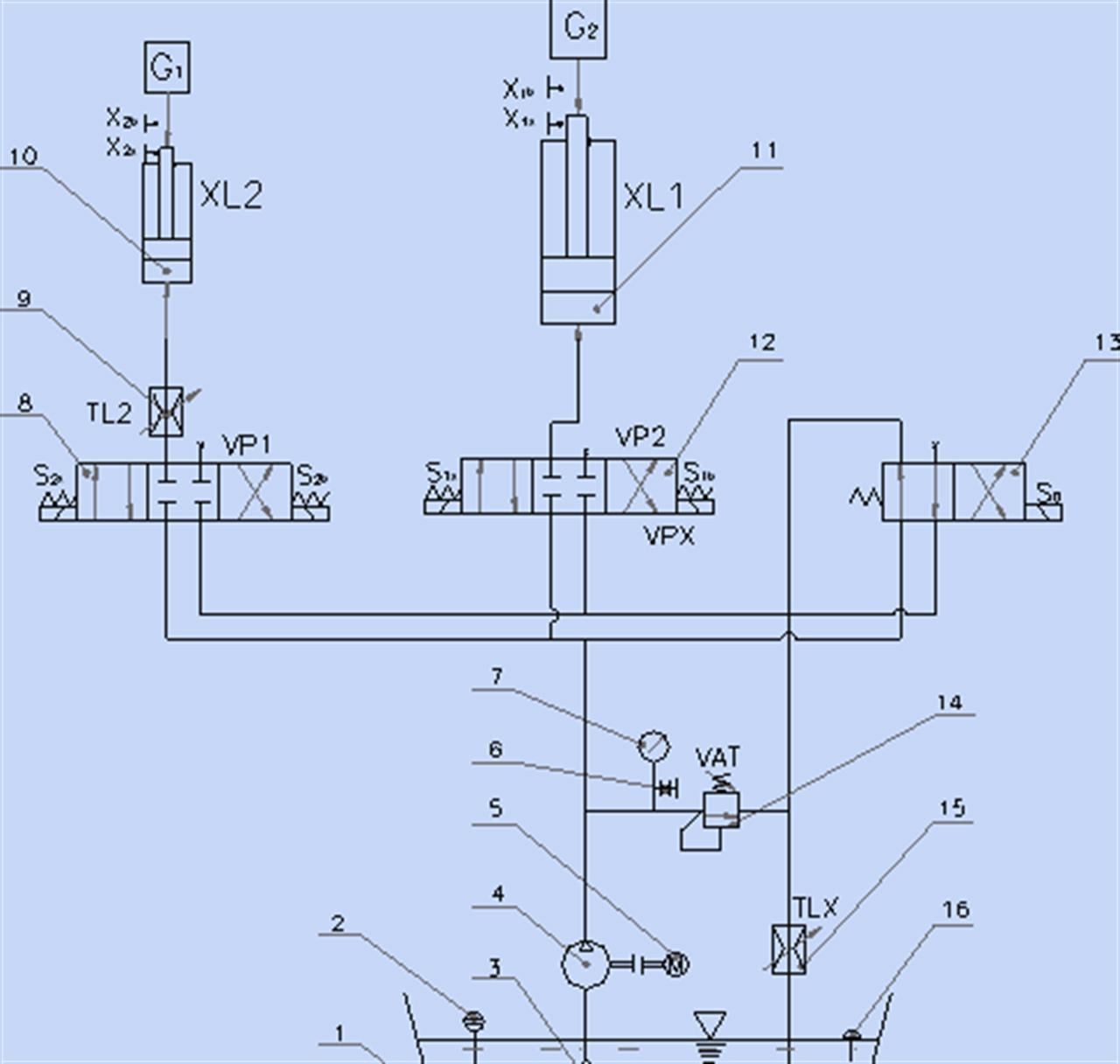
06/06/2012Những năm gần đây, cùng với sự phát triển của công nghệ cơ khí, công nghệ thông tin đó kéo theo hướng hiện đại hóa của các giải pháp đóng mở các cửa van của công trình thủy lợi, thủy điện. Một hướng hiện đại hóa của giải pháp đó là: Đóng mở cửa van bằng các xi lanh thủy lực điều khiển bởi các hệ thống van và điều khiển điện. Tác dụng của thềm giảm sóng trong công trình đê biển ở tuyến đê quan trọng
06/06/2012Nằm trong vùng có tần suất bão lớn nhất thế giới, vùng biển Tây Bắc Thái Bình Dương nước ta chịu ảnh hưởng lớn của bão nhiệt đới là gió mạnh, đổi chiều, mưa to và kéo dài và kèm theo các thiên tai như sóng lớn, nước dâng. Đó là những thiên tai thường xuyên đối với nước ta nói riêng cũng như nhiều vùng biển trên thời giới nói chung.
Tin mới
CÔNG BỐ THÔNG TIN VỀ NĂNG LỰC ĐỦ ĐIỀU KIỆN HOẠT ĐỘNG THÍ NGHIỆM CHUYÊN NGÀNH XÂY DỰNG
08/04/2026Báo cáo tài chính riêng năm 2025
31/03/2026Báo cáo tài chính hợp nhất 2025
31/03/2026HEC gia hạn họp Đại hội đồng cổ đông thường niên năm 2026
27/03/2026Thông báo về việc miễn nhiệm Người phụ trách quản trị Công ty
30/01/2026












